• Наличие
    В наличии
Цена по запросу

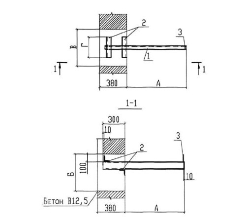
Крепления для трубопроводов к кирпичным стенам предназначены для надежной и долговечной фиксации инженерных коммуникаций. Они обеспечивают стабильность системы, предотвращают смещение и вибрацию, что особенно важно для промышленных объектов и жилых зданий.

Изделия изготавливаются в соответствии с техническими условиями Т-ММ-08-2009, что гарантирует их высокое качество и соответствие строгим стандартам. Мы предлагаем крепления различной длины (от 400 до 1400 мм) и массы для решения любых технических задач.

Широкий модельный ряд, включающий марки КСК1, КСК2, КСК3 и КСК4, позволяет подобрать оптимальное решение для конкретного диаметра трубы и проектной нагрузки. Это обеспечивает вариативность и точность выбора для монтажа.

Заказывайте крепления для кирпичных стен оптом и в розницу с доставкой по Беларуси. Работаем с юридическими лицами по безналичному расчету. Получите коммерческое предложение прямо на сайте.

Отзывов: 0

Нет отзывов об этом товаре.

Вопросов: 0

Пока нет вопросов об этом товаре. Станьте первым!